
江蘇人和環保設備有限公司
5 年
金牌會員
金牌會員
已認證
撥打電話
獲取底價
提交后,商家將派代表為您專人服務

江蘇人和環保設備有限公司
金牌會員
已認證
01
客戶介紹
本次給大家分享的案例是某鑄造廠(鑄造工藝:失蠟法鑄造)恒溫恒濕車間自動淋砂機粉塵綜合治理;
該客戶主要從事渦輪增壓器關鍵零部件的生產和研發及銷售,主要生產環節包括砂型鑄造、精密鑄造、耐熱不銹鋼和高溫合金零部件機加工及焊接、裝配。是全球各大整車廠重要的供應商之一。

02
項目背景
該項目為新建自動化制殼車間,因產品生產工藝要求保證車間恒溫恒濕的環境;制殼過程中產生的粉塵量非常大,會影響車間恒溫恒濕空調機組正常運行,且對車間內工作的人員會產生危害,故需要設計除塵系統對粉塵治理;
該項目主要由以下要求:
1、 保障車間粉塵治理干凈,不影響恒溫恒濕空調機組及車間環境;
2、 除塵器在車間中抽取的廢氣后要保證車間冷熱量不流失,保證恒溫恒濕車間節能效果。
03
解決方案
人和團隊憑借多年來積累的各行業應用經驗及技術沉淀,在該項目設計階段與客戶進行充分的溝通后,為該企業量身定制廢氣綜合治理方案:
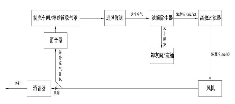
淋砂筒除塵系統通過風機作用將含塵空氣經過淋砂筒吸氣罩口進入管道,然后進入濾筒除塵器過濾室,通過濾筒過濾后,潔凈空氣進入二級高效過濾后,進入潔凈室及風機,完成過濾;過濾后的潔凈空氣通過出風管道再回風到制殼車間;回到車間的風量可根據現場需求通過風閥進行調節;具體工藝流程如下:

04
治理成效
現場粉塵經綜合治理后,經檢測,自動制殼車間內淋砂機產生的粉塵收集率≥98%,經過濾筒除塵器+二級高效過濾后,除塵系統排放濃度<1mg/m3,排放后的干凈空氣直接回到車間,保證了車間冷熱量不流失,保證恒溫恒濕車間節能效果。




最新動態
更多
虛擬號將在 秒后失效
使用微信掃碼撥號