中國粉體網訊 近日,肇慶市生態環境局懷集分局發布了關于懷集縣甘灑鎮中能華億石英礦加工建設項目環境影響評價報告表受理公告。
據悉,該項目由懷集縣中能華億礦業投資有限公司投資1.2億元建設,主要建設普通石英砂和高純石英砂的加工生產項目,設計生產產能為普通石英砂40萬噸/年、高純石英砂20萬噸/年。
產品方案一覽表

據該項目環境評價報告表可知,該項目用于生產普通石英砂及高純石英砂的石英石均來源于懷集縣轄區內。
主要原輔材料及用量一覽表

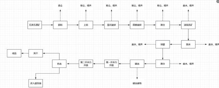
普通石英砂生產工藝主要為:原料裝卸、破碎、篩分、滾筒洗砂、脫水、過濾、球磨、篩分、磁選、水力分級、脫水過濾、色選等。

普通石英砂工藝流程
高純石英砂生產工藝主要為:配酸、酸洗、清洗等。

高純石英砂工藝流程
肇慶市懷集縣石英礦區分布
洽水鎮廟坪礦區:位于懷集縣洽水鎮,是玻璃用脈石英礦,礦區面積0.7平方千米,資源儲量為2698.80kt。
坳仔鎮南塘村3號山:該礦區為建筑用石英砂巖石場,礦區面積0.0936km2。建筑用石英砂礦保有資源儲量為411.52萬m3,其中控制的經濟基礎儲量(122b)礦石量365.93萬m3,推斷的內蘊經濟資源量(333)礦石量45.59萬m3。
鳳崗鎮俊羽石英石礦場:由懷集縣中聯行礦業有限公司開采,開采礦種為脈石英,開采方式為露天/地下開采,礦區面積0.0309平方千米,設計生產規模2萬噸/年。
參考來源:肇慶市生態環境局懷集分局;懷集縣自然資源局
(中國粉體網編輯整理/九思)
注:圖片非商業用途,存在侵權告知刪除!



















