中國粉體網訊 LiFePO4是鋰離子電池的正極材料,由于安全性高、穩定性高、經濟、環保等特點,被廣泛應用于各種新能源汽車,特別是對安全性要求高的純電動公交車的動力電池上。目前,純電動客車全部為磷酸鐵鋰電池,且早期行業內磷酸鐵鋰動力電池為最主流的配套電池體系,因此,磷酸鐵鋰電池的退役爆發期將首先到來。
中國鋰城市礦產儲量(在用存量)到2080年將增長至1840萬t,約92%來自電動汽車中的鋰電池。因此,廢舊鋰電池將成為未來鋰城市礦產利用的主要方向。預計到2080年,全球報廢電池中的鋰資源總量將達到86萬t。如果對其全部加以回收利用,預計將削減57%的原生礦產資源需求量。可見,開發城市礦產對保障全球及我國鋰資源持續穩定供應至關重要。尤其是廢舊電池中鋰的回收利用程度將決定未來鋰城市礦產的綜合利用水平。LiFePO4廢舊電池的回收再利用不僅能降低由于大量廢棄物帶來的環境壓力,同時將帶來可觀的經濟效益,有利于整個行業的可持續發展。
廢舊LiFePO4電池回收主要成分
鋰離子電池結構一般包括正極、負極、電解液、隔膜、殼體、蓋板等,其中正極材料是鋰電池的核心,正極材料占電池成本的30%以上。目前廢舊磷酸鐵鋰電池的回收研究大部分都是針對正極材料,其主要由磷酸鐵鋰、導電炭黑、PVDF等組成。廢舊磷酸鐵鋰正極材料中含有豐富的鐵、鋰等金屬,其中最有回收價值的元素是鋰,鐵也有一定的回收價值,其他部分回收價值較低。
廢舊磷酸鐵鋰電池的回收方法
廢舊LiFePO4電池首先經過放電、拆解,將電池殼、負極材料、正極材料以及隔膜等部件拆解分離,然后分別回收。其中,正極材料通過熱處理、堿浸或有機溶劑法來分離活性物質,再采用高溫直接再生或濕法工藝回收其中的有價金屬。
1、高溫再生
高溫再生是指通過高溫焙燒除去廢舊磷酸鐵鋰材料中的雜質,以及補充相應的元素進行修復從而達到材料再生目的。高溫再生磷酸鐵鋰正極材料工藝可分為高溫直接再生和高溫修復再生技術。
1.1高溫直接再生技術
高溫直接再生技術一般需要將廢舊電池材料經過破碎處理、篩分后得到廢舊陰極材料,在高溫的情況下去除一定的雜質,或者將回收的LiFePO4材料經過高溫氧化為反應中間體,然后各元素在熱力學反應過程再結晶,進而實現材料的再生。該方法對回收材料中的雜質含量要求較高,回收材料需要進行一定的除雜工藝,否則將導致得到的合成材料純度較低。
1.2高溫修復再生法
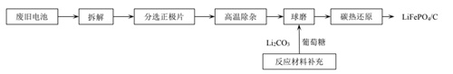
高溫修復再生法是指添加相應的元素源后高溫處理,通過補充元素的方式起到修復作用,進而提高回收材料電化學性能的方法。將廢舊磷酸鐵鋰正極材料除雜,然后添加適當的鐵源、鋰源或磷源化合物,將鐵、鋰、磷的摩爾比調整到一定比例,最后加入碳源,經球磨、控制焙燒制度等在惰性氣氛中煅燒得到不同電化學性能的磷酸鐵鋰正極材料。
LiFePO4固相高溫再生流程圖

(圖片來源:陳永珍等:廢舊磷酸鐵鋰電池回收技術研究進展)
高溫再生技術僅需要對原料補加一定量的Li、Fe、P,不破壞磷酸鐵鋰的結構,不需要使用大量酸堿試劑,對環境的污染較小,工藝流程簡單、易操作且環保,但是因鋁、銅等雜質的存在會對修復的電池材料的電化學性能有一定的影響,對廢舊電池正極材料的純度要求較為苛刻,且高溫回收的成本較高。
2、濕法回收
廢舊磷酸鐵鋰正極材料的濕法回收主要是指其中有價金屬鋰、鐵、磷的回收。濕法回收磷酸鐵鋰典型的工藝流程主要包括以下步驟:
1)拆解、破碎、分離陰極,得到廢舊磷酸鐵鋰正極材料;
2)堿熔法溶解鋁箔,分離得到廢舊LiFePO4;
3)采用H2SO4或HNO3和 H2O2進行酸浸,將LiFePO4殘渣進行浸出;
4)選擇NaOH和NH3·H2O作為鐵沉淀劑進行化學沉淀,得到Fe(OH)3;
5)采用飽和NaCO3作為鋰沉淀劑,將含鋰溶液從一次沉淀后的殘液中分離,得到Li2CO3。
H2SO4法和HNO3法所得鋰的浸出率均超過80%,且制備的氫氧化鋁均可以回收再利用,水熱沉淀回收的Li2CO3純度可達到電池級要求,有利于實現工業化生產。但是,該工藝對于沉淀得到的鋰鹽純度難以控制,對設備的耐腐蝕性要求
高,并且正極材料中與鋰共存的鋁、銅、鐵等金屬將被同步浸出,為得到合格的碳酸鋰產品,需實現上述幾種金屬的同步脫除,難度極大,將導致更高的回收成本。
3、生物浸出回收技術
生物浸出回收技術主要是利用微生物浸出,將廢舊電池體系中的有價金屬轉化 成可溶性化合物,然后選擇性地溶解出來,再將溶液中有價金屬與雜質組分進行 分離,最后得到鋰、鐵等有價金屬。生物回收技術在處理廢舊電池領域最早應用于回收鎳-鎘電池,針對廢舊LiFePO4電池的回收尚處于研發階段。
生物浸出技術中,生物菌群需要培育的周期長,溶解浸出時間長,并且在溶解過程中,菌群容易失活,限制了該技術在工業上的應用。所以還需要進一步提高菌種的培養速度、吸附金屬離子速度等提高金屬離子的浸取速率。
4、電化學法
電化學法就是利用電解的原理,將磷酸鐵鋰正極材料作為半電池的正極測,電解質水溶液作為負極測,然后在外電場的作用下,使正極材料的鋰進入溶液中,最終鋰的遷出率高達95.3%。電化學法雖然不需要高溫處理,也不需要使用酸堿溶液,但半電池的制作成本較高,不適合商業化推廣。
5、火法回收工藝
火法回收首先是將廢舊磷酸鐵鋰電池機械粉碎,然后通過高溫煅燒,燒掉電池料中的碳、有機物和粘結劑等,最終得到金屬和氧化物。火法回收包括機械分選法和高溫分解法。機械分選法是依據廢舊磷酸鐵鋰電池中各物質的性質不同,通過機械方法,將不同金屬合理回收。高溫分解法是將廢舊磷酸鐵鋰料放入馬弗爐中煅燒,將電池氧化分解,從而進行回收。火法回收的優點是應用廣泛,而且回收效率高。缺點是能耗較大,浪費資源,生產過程中產生污染性氣體或物質,不能充分回收各種金屬,不利于大規模生產。
小結:
鋰作為戰略性關鍵礦產資源,其進口依賴程度的提高將對中國鋰供給鏈與國家戰略資源安全帶來潛在的風險隱患。為了確保未來鋰資源的安全穩定供給,中國亟需提高對鋰城市礦產利用的重視程度。通過開發城市礦產,降低對原生礦產與國外礦產的依賴度,這對保障國家資源安全具有重要的戰略意義。
研究表明,鋰的回收成本是從鹽湖中提取原生鋰成本的5倍。而從廢舊鋰電池中回收碳酸鋰的成本約為$8000 /t碳酸鋰,遠高于原生鋰開采的平均成本。另外,城市礦產中鋰元素單位含量較低也是鋰回收成本較高的重要原因之一。鋰電池中鋰元素單位含量僅有0.13 kg/(kW·h),而鈷、鎳、銅等則高達0.33~0.62 kg/(kW·h)。
根據目前的回收技術,廢舊磷酸鐵鋰電池的回收確實處于“高投入低回報”的尷尬境地,有專家提出,回收的廢舊磷酸鐵鋰電池可以通過一系列處理得到新型磷酸鹽材料或制備鐵氧體,因此探討出新型的、工藝簡單、無污染的回收工藝是人們研究的重點。
參考來源:
王翹楚等:鋰的城市礦產利用:前景、挑戰及政策建議
王冬斌等:鋰資源提取與回收及鋰制備工藝研究現狀
盧娜麗等:廢舊磷酸鐵鋰電池回收技術綜述
陳永珍等:廢舊磷酸鐵鋰電池回收技術研究進展
伍德佑等:廢舊磷酸鐵鋰電池正極材料回收利用技術的研究進展
靳星等:廢舊磷酸鐵鋰正極材料回收再生研究進展
(中國粉體網編輯整理/青黎)
注:圖片非商業用途,存在侵權告知刪除
















