中國粉體網訊 可膨脹石墨(Expansible Graphite, EG)是一種在適宜溫度下,可瞬間迅速分解產生大量氣體,使石墨沿 C 軸方向膨脹幾十倍甚至數百倍的石墨層間化合物(Graphite Intercalation Compound,GIC)。
預計2025年可膨脹石墨市場價值為312 百萬美元
近年來,可膨脹石墨功能材料越來越被廣大科學工作者所關注。它不僅保持石墨原有的一些優良性能,如導電、導熱、耐高溫、耐腐蝕、自潤滑等特性,同時增加了一些新的特殊性質,其中最為關鍵的就是它的可膨脹性。而且可膨脹石墨在熱或其他作用可以迅速膨脹,成為膨脹石墨,可廣泛用于化工、機械、電子、冶金等部門。
據QYResearch,2018年全球可膨脹石墨市場價值為 214.6百萬美元,預計到2025年底將達到312 百萬美元,2018年至2025年的復合年增長率為5.5%。隨著可膨脹石墨市場的擴大,相關研究有待進一步加強。
可膨脹石墨的常用制備方法
可膨脹石墨的制備方法包括化學氧化法、電化學法、氣相擴散法、混合液相法、熔融法、加壓法、爆炸法等。綜合比較,目前化學氧化法和電化學氧化法是較為常用的兩種制備方式。
可膨脹石墨制備常用方法優缺點

目前,針對可膨脹石墨、膨脹石墨的相關研究工作也取得了一定進展。
近期可膨脹石墨制備相關研究新進展
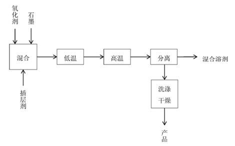
洛陽森藍化工材料科技有限公司的韓保國等將氧化劑和插層劑與石墨按照摩爾比是1:1:50的比例混合攪拌均勻后,先通過常壓低溫靜置,再進行高溫高壓處理后達到石墨膨脹的工藝。相比之前的生產方法,該方法操作簡單,生產成本低,產生三廢少,產品收率高。

內蒙古元瓷新材料科技有限公司的王志江發明了一種利用天然細鱗片制備無硫膨脹石墨的方法。包括如下步驟:
石墨插層制備:采用天然細鱗片石墨為原料,經第一次干燥后,在常溫常壓下將氧化劑和插入劑與天然細鱗片石墨進行混合至飽和狀態,形成石墨插層化合物;
洗滌處理:將石墨插層化合物過濾,用去離子水反復洗滌,直到洗滌溶液的PH值達到6,得到樣品,將樣品置于烘箱中經第二次干燥;
制備:將第二次干燥后的樣品在馬弗爐中高溫膨脹反應一定時間,再冷卻至室溫,即得到膨脹石墨。
本發明使用簡單的化學插層方法,該過程不涉及高溫高壓的過程,操作安全,無危險性。通過改變作為氧化劑的雙氧水和濃磷酸的體積比,采用了環保插入劑‑‑鞣酸,可調節膨脹石墨烯的形貌和膨脹率。
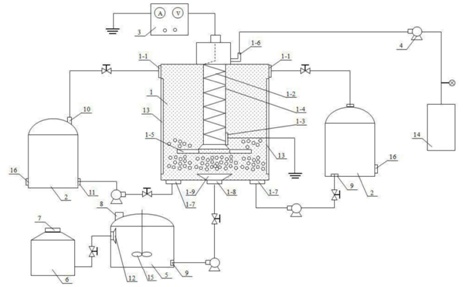
鷹領航空高端裝備技術秦皇島有限公司的楊育林等公開了一種可膨脹石墨制備裝置及其電化學插層方法,可對天然鱗片石墨高效插層制得可膨脹石墨,所制可膨脹石墨在微波膨化和高溫膨脹過程中,無煙霧和刺激性氣體產生,其膨脹倍率可達200‑300mg/L;該方法可從源頭上解決可膨脹石墨制備涉及的生產安全和環境污染問題,其能積極推進可膨脹石墨規;苽浜凸こ虘茫袌鰬们熬皬V闊。

武漢理工大學的張凌燕等公開發布一種機械力化學法制備硫化膨脹石墨的方法及應用。方法包括如下步驟:
A、將三氧化硫吡啶復合物加入二甲基甲酰胺溶劑中攪拌均勻得到第一混合體系;
B、用化學氧化法制備膨脹石墨;
C、將膨脹石墨分散在第一混合體系中得到第二混合體系;
D、將第二混合體系球磨改性一定時間;
E、將球磨后的產品過濾并洗滌,干燥即可得到硫化膨脹石墨。
本發明的方法所制備的硫化膨脹石墨與具有大粒徑厚片層膨脹石墨相比,經過添加SO3‑P和DMF研磨改性的硫化膨脹石墨的微觀表面多孔性表現出顯著的增加,以及粒徑明顯的減小。
來自黑龍江工業學院、雞西市普晨石墨有限責任公司的宋春蓮、徐元成等人發明了一種等離子體制備無硫可膨脹石墨的裝置及方法,用于可膨脹石墨制備技術領域。該裝置設計合理,操作簡單,設備利用率高,節約成本,降低能耗,通過該方法制備的可膨脹石墨膨容積高,膨脹石墨品質高,方法簡單,操作性強,不需要高溫。
注:信息來源國家知識產權局、中國粉體網、QYResearch等。
(中國粉體網編輯整理/三昧)
圖片非商業用途,存在侵權告知刪除!




















